They are used in all air conditioning systems from food, chemical industry and mechanical engineering to medical equipment, ice rinks and swimming pools.
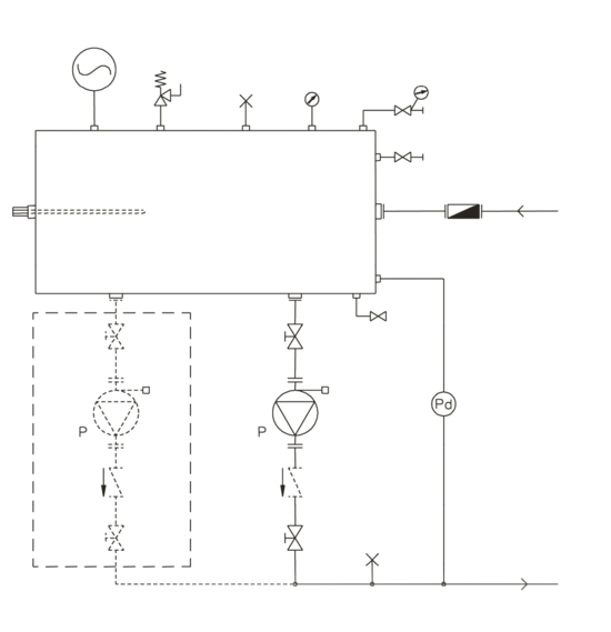
Hydraulic modules "HC" structurally consist of a accumulating tank, expansion tank, pump, filter, regulating valves;
5 types of volumes of accumulating tanks from 350 to 1500 l;
16 different models of pumps;
Two versions: with one or two circulation pumps.

Accumulating tank
Circulation pump
Expansion tank
Manometer
Back-pressure valve
Safety valve
Automatic valve for air discharge
Automatic feed valve
Back-pressure valve (in case of 2 pumps installation)
Exhaust valve / feed

